Z83平行式卡箍闸阀可用于PN450公斤压力,可配焊接头、卡箍(卡箍头、卡箍皮)。Z83平行式卡箍闸阀具有密封性能可靠、启闭力矩小、具有抗硫耐磨、使用寿命长、可通毛球清扫管线等特点;卡箍平板闸阀适用水、石油、天然气、蒸汽等非腐蚀性和腐蚀性介质的管路系统中作启闭装置,平行式卡箍闸阀特别适用于石化、油、气、长输管线等领域。

| PN~45 |
|---|
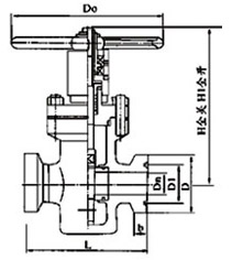
| Z83H/(K)Z83Y型(抗硫)平行式闸阀/(K)Z83F1 01 |
| 公称压力PN(MPa) | 公称通径DN(mm) | 外形尺寸(mm) | ||||||||
|---|---|---|---|---|---|---|---|---|---|---|
| L | L1 | H | H1 | Dn | D1 | D | b | D0 | ||
| 16 20 |
40 | 230 | 390 | 254 | 294 | 36 | 88.8 | 120 | 20 | 280 |
| 50 | 230 | 400 | 312 | 364 | 45 | 88.8 | 120 | 20 | 300 | |
| 65 | 240 | 420 | 330 | 402 | 58 | 88.8 | 120 | 20 | 320 | |
| 80 | 270 | 470 | 41 1 | 495 | 72 | 107.8 | 140 | 20 | 350 | |
| 25 35 45 |
40 | 230 | 390 | 254 | 294 | 36 | 88.8 | 120 | 20 | 280 |
| 50 | 240 | 400 | 312 | 364 | 45 | 88.8 | 120 | 20 | 300 | |
| 65 | 260 | 420 | 330 | 402 | 58 | 88.8 | 120 | 20 | 320 | |
| 80 | 280 | 470 | 41 1 | 495 | 72 | 107.8 | 140 | 20 | 360 | |
注:L1=L+对焊卡箍头
温馨提示:
本文中所有文字、数据、图片均只适用于参考。需要查看更多的Z83 平行式卡箍闸阀性能参数、结构尺寸参数、价格等详情,或要求印刷样本,请联系我们。